Все они уходят в большой черный жгут. Само реле-регулятор крепится к металлическому основанию скутера для того, чтобы уменьшить нагрев радиатора реле при работе.
Есть два главных мотка: под рулем и рядом с аккумулятором, под щитком. Принцип работы двигателя мопеда альфа/дельта
Как проверить, заменить Проверка осуществляется с помощью мультиметра. Вот так выглядит реле-регулятор на скутере. Также нельзя производить замену ламп на более мощные. Также запрещается использовать на мопеде лампы головного света больше указанной в технической документации мощности.
Реле-регулятор 5. Совет: От сурового климата особенно страдает проводка мопеда Альфа, поскольку ее изоляция выполнена из дешевого пластика. Еще одна схема электрических соединений из каталога запасных частей для Дельта Особенности электрооборудования Проводка на Дельту и все электрооборудование достаточно традиционно. Как читать схему мопеда Yamasaki , Альфа , Дельта
Основные понятия
Для того чтобы разобраться в проводке, нужно немного понимать в видах тока. Постоянным называют тот, который не изменяет своего направления и величины. Переменный же – это тот, где напряжение и сила тока меняют величину через некоторое время, или ток идет в обратную сторону. Часто постоянный ток, как видно в схеме проводки мопеда «Альфа», нужен для лампочек: фаре, поворотникам, стопу. Есть такие модели, где мотоцикл полностью переведен на постоянный ток, но это старые модели и встречаются они довольно редко.
Переменный ток должен где-то выпрямляться и сделать это призван выпрямитель со стабилизацией напряжения. По-простому – регулятор напряжения. Зачем он нужен? С генератора выходит 40 В, но от этого количества лампочки быстро перегорают. Поэтому выпрямитель уменьшает эту цифру до 13,8 В. В «Альфе» есть две линии питания: первая — это питание бортовой сети электростартера, фары, поворотников, габаритов, реле, сигнала и стопа. Вторая – линия питания генератора, катушки зажигания и свечи.

Элементы цепи зажигания
Система зажигания является важным элементом в работе всего скутера. От нее зависит формирование искры и точно рассчитанный импульс, который поджигает топливо.
В состав схемы зажигания скутера входит множество компонентов, которые отвечают за определенную работу.
Модуль зажигания CDI
Первым в списке элементов стоит модуль CDI. Эта аббревиатура означает Capacitor Discharge Ignition — зажигание от разряда конденсатора.
Модуль коммутатора выполнен в неразборной коробке, поэтому при выходе его из строя он меняется на новый. К нему подключается 5 проводов, разведенных по всей схеме зажигания скутера.
Блок запрятан внутри скутера, подобраться к нему не просто. Пластиковые накладки придется полностью демонтировать.
Катушка зажигания
Назначение этого компонента – быстрый импульс высоковольтного напряжения по сигналу коммутатора. Оно поступает прямо на свечу, где преобразуется в искру.
Находится катушка с правой стороны скутера — китайца и крепится к его несущей конструкции. Распознать ее просто – она выполнена в виде пластиковой бочки. С обратной стороны находится подключенный толстый провод. Именно он переносит разряд по схеме от трансформатора на свечу.
Для защиты от попадания грязи и пыли катушка помещена в резиновый чехол.
Свеча зажигания
Ее функция проста – образовать искру и поджечь смесь внутри цилиндра. В скутере используется свеча типа А7ТС.
Ее положение скрыто от глаз, но опытные владельцы знают, где ее искать. Пройдя по высоковольтному проводу, доходим к блоку двигателя и колпачку свечи.
Резиновый уплотнитель защищает контакт от случайного электрического пробоя. Снимается небольшим усилием по направлению к себе. Сильно дергать за провод не стоит – колпачок может оторваться.
Выкручивается свеча торцовым ключом. После извлечения нужно осмотреть цвет контактов, их состояние. Показатель хорошей работы двигателя – коричневый оттенок без следов нагара. Отклонение от нормы свидетельствует о сбоях в работе карбюратора.
Стартер
Прибор служит для облегченного запуска двигателя скутера, без использования кик-педали. Стартер размещается в средней части мопеда, возле двигателя. Чтобы его открыть, необходимо снять декоративный пластик.
Подключается стартер через пусковое реле, которое находится на раме скутера.
Датчик и индикатор топлива
Датчик измеряет количество бензина в баке и сигнализирует о необходимости заправки. Он находится в самом баке и соединен тремя проводами.
Индикатор напрямую связан с датчиком. Оба питаются стабилизированным током с выпрямителя. Если наблюдаются проблемы в работе индикатора, следует проверить подключение к схеме.
Напряжение подается только при включенном замке зажигания.
Реле поворотов
Прерыватель служит для управления фонарями поворотов. При замыкании кнопки, реле выдает импульсы тока, частотой 1 Гц.
Находится блок под панелью приборов. Чтобы поменять реле нужно снять пластмассовую защиту.
Коммутация схемы не представляет сложности. При правом повороте, напряжение течет по синему проводу, который отвечает за соответствующие лампы. Левое положение переключателязамыкает серую шину на оранжевую.
Параллельно к магистралям схемы поворотов подключены дублирующие лампы на панели приборов. Они сигнализируют о включенных лампах с конкретной стороны скутера.
Звуковой сигнал
Назначение звукового клаксона понятно всем. На скутере он расположен возле реле-ограничителя.
Питается сигнал постоянным током через замок зажигания и активируется кнопкой на руле мопеда. Компонент является неразборным, поэтому при выходе из строя его меняют полностью.
Ценные советы
Не секрет, что изоляция проводов сделана из дешевого пластика и лучше изоляцию заменить на резиновую до того, как она посыплется через несколько дождей. Две сети в китайских мотоциклах не пересекаются, поэтому, разбирая питание бортовой сети электростартера, фары, поворотников и стопа, следует помнить о нескольких моментах:
- Зеленый провод – это всегда масса или как его еще называют, земля.
- Розовый и желтый (два желтых) идут от генератора, где еще присутствует переменный ток.
- Синий тянется от импульса с магнитного датчика.
- Черно-красный – питание аккумулятора.
Все они уходят в большой черный жгут. Цвета фиксированы и легче запомнить их принадлежность, чем потом долго определяться, откуда и куда они идут. Есть два главных мотка: под рулем и рядом с аккумулятором, под щитком. Если рядом с аккумулятором еще можно определиться, что откуда выходит, то под рулем проводка мопеда «Альфа» начинает напоминать Нарнию: там все теряется и цвета меняются. Проводка с этого места расходится по всему мотоциклу, обеспечивая питание.
Как зарядить гелевый аккумулятор для мопеда без специальной зарядки
Спустя пару лет после покупки мопеда возникает необходимость подзарядки аккумулятора. И тут выясняется, что АКБ относится к категории гелевых элементов питания, для которой подходят далеко не все зарядные устройства. Как восстановить емкость батареи, если специального ЗУ не оказалось под рукой?
Есть ли альтернатива специальным ЗУ? Гелевая батарея не переносит переразряд, в результате которого гель плавится и превращается в жидкость. По этой причине для подзарядки не годятся устройства, способные зарядить свинцовый или AKB аккумулятор для мопеда. Эти варианты имеют слишком высокие показатели силы тока и напряжения.
Нужны специальные ЗУ с автоматической регулировкой зарядного тока, которые достаточно сложно найти в продаже. Напряжение подходящего зарядного не превышает 14 В, а верхний порог силы тока соответствует 1/10 емкости батареи (для 5 Аh — 0,5 А, для 7 Аh — 0,7 А). При этом устройство определяет время зарядки и самостоятельно отключается, когда батарея полностью зарядилась.
В качестве альтернативы специальным ЗУ можно использовать обычные зарядки с низким током заряда (например, 0,5 А) и выходным напряжением 12 V, которые подойдут для подзарядки батарей с емкостью от 5 Аh. В данном случае важно вовремя отключить зарядку, чтобы не допустить нагревания аккумулятора.
Для определения продолжительности процедуры стоит разделить емкость аккумулятора на силу тока (для АКБ 5 Аh и ЗУ 0,5 А время зарядки составит 10 часов). Также важно периодически проверять напряжение на гелевом аккумуляторе с помощью тестера: оно не должно превышать 14 В.
Работа проводки
Большой черный провод соединяет в себе: 2 желтых, зеленый и красный, где течет постоянный ток. Красный уходит в замок зажигания, от которого поворотом ключа можно замкнуть систему и заставить работать. С обратной стороны жгут уходит к пульту, где подсоединяется к переключателям. Если было потеряно напряжение, то как раз следует посмотреть работу этого жгута – выходит ли напряжение с замка зажигания в этот черный жгут.
Вторая линия служит для питания аккумулятора (черно-красный), импульса с магнитного датчика (сине-белый) и имеет массу (зеленый). К аккумулятору идет большое напряжение, а потому прикасаться к проводам можно только на заглушенном двигателе. Если возник вопрос о том, как подключить проводку на мопеде «Альфа» при проблемах с этой линией, то следует обратить внимание на бронепровод – большой черный провод, идущий на свечу с катушки зажигания. А довольно опасный симптом позволяет заподозрить обрыв черно-желтого провода: если мопед не глохнет, а будет работать до тех пор, пока не закончится бензин. Этот провод переходит в желтый посередине и идет на катушку зажигания.
Схема проводки мопеда Альфа 110
Эта аббревиатура означает Capacitor Discharge Ignition — зажигание от разряда конденсатора. Присыпьте тальком внутреннюю поверхность покрышки.
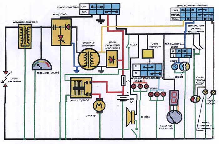
Электрическая схема мопедов Дельта 50 без тахометра На фото внизу представлена принципиальная эл схема мопеда Аlfa, Delta и других мопедов, у которых отсутствует тахометр.
Смену масла в коробе передач производите при прогретом двигателе через первые км, а затем регулярно через км пробега в следующем порядке: выверните пробки заливного отверстия и сливного отверстия; слейте отработанное масло; вверните пробку сливного отверстия и залейте приблизительно см3 масла; вверните пробку заливного отверстия; дайте двигателю проработать 3—5 минут, попеременно включайте передачи.
Запуская холодный двигатель, нажмите на утопитель поплавка 22 рис. Выявление проблем совершается с использованием мультиметра.
Поместите часть одного борта покрышки в углубление обода, наденьте при помощи лопатки и ключа весь борт покрышки на обод и сдвиньте его к борту обода.
Тормоза Для регулировки переднего тормоза на диске тормозных колодок установлен упор. Проверьте работу механизмов переключения передач, сцепления, тормозов.
Предохраняйте бумажный элемент от попадания на него масла, бензина. Obe3obPasha Оставить комментарий В последние несколько десятков лет отечественный производитель мопедов полностью ушел с нашего рынка, и на его место пришли китайские аналоги и новые модели. Электропроводка для двигателя 157QMJ (Упрощенная) или как завести мотор без мопеда
Как проверить, заменить
Проверка осуществляется с помощью мультиметра. Этот прибор используется в электромеханике и продается в строительных магазинах. Существуют модели без звукового сигнала – они не отличаются по внешним признакам, а потому приходится спрашивать у продавцов. Без звукового сигнала или «прозвона» неудобно постоянно смотреть на панель, но осуществить проверку реально. Последовательно, начиная от аккумулятора до цепи зажигания и генератора, проверяется вся проводка мопеда «Альфа». На мультиметре есть два щупа: красный и черный. Красным нужно касаться плюса, а черным – массы или земли.
Таким образом, проводка мопеда «Альфа» является сложным и уязвимым местом для этого транспорта. Однако именно это поможет закалить хозяина мотоцикла в вечных поломках и сделать его настоящим асом в электричестве своего мотоцикла.
Обслуживание мопеда
Как и всякое транспортное средство, мопеды Альфа нуждаются в регламентных работах, суть которых сводится к:
- Замене деталей и узлов, чей ресурс выработался;
- Настройке и восстановлении заводских параметров работы основных узлов и агрегатов;
- Визуальном осмотре мопеда на предмет выявления поломок.
Китайские двигатели достаточно уверенно «отхаживают» по 20 000 км на наших отечественных ГСМ без поломок и переборки поршневой группы. Главное – своевременно заменять масло, особенно в период обкатки.
Если не эксплуатировать мопед в суровых условиях (зима, кросс по пересеченной местности и т.п.), то все сальники и резиновые уплотнения также прослужат долго.
Совет: почаще меняйте воздушный фильтр. Это сбережет карбюратор и облегчит пуск двигателя на всех режимах эксплуатации.




